FZB氟塑料合金自吸泵-江蘇荆州亨信汽车制造有限公司

      <dt id="xlflsj_3ey09_zlwbie"></dt>

        荆州亨信汽车制造有限公司

        産品展示



        +
        • 11(1704536246226).jpg
        • 22(1704536246335).jpg
        • 33(1704536246444).jpg
        • 55.jpg
        • 44(1704536246021).jpg

        FZB氟塑料合金自吸泵

        生産廠家:江蘇荆州亨信汽车制造有限公司
        主要材質:氟塑料,高分子
        流量範圍:4-100m³/h
        揚程範圍:10-50m
        功率範圍:2.2-22kw
        應用領域:酸洗工藝、制酸制堿、化工、農藥、造紙、電子等行業
        适用介質:強酸、強堿、有機溶劑和純淨、貴重的化學介質

        訂購熱線: 0519-    

        訂購熱線:

        0519-


        所屬分類:

        産品描述

         

        産品概述

        FZB氟塑料合金自吸泵,過流部件全部采用F46氟塑料合金制造,具有💁🏼‍♀️耐強腐蝕、密封性能嚴密可靠、機械強度高、不老化、無毒素分解、維修方便等優點。泵腔内設有吸液室、儲液室、回液止回室、氣液分離室、回流👽孔。隻需在第一次開機前灌注🧎🏻‍♀️‍➡️引液,以後不必重複灌注引液,工作時機械密封不需另加冷卻水冷卻,操作簡便、安全。

         

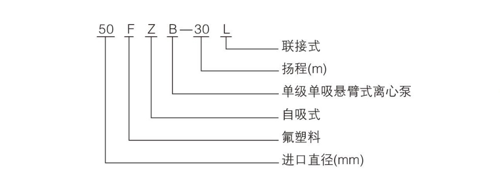
        型号說明

         

         

        結構示意圖

         

        型号及參數

        型   号

        進出口直徑(mm)

        流量

        (m3 /h)

        揚程 

        (m)

        電機功率 

        (kw)

        轉速 

        (r/min)

        自吸高度

        (m)

        進口

        出口

        25FZB-20L

        25

        25

        3.6

        20

        2.2

        2900

        3

        40FZB-20L

        40

        32

        8

        20

        3

        2900

        3

        40FZB-30L

        40

        32

        8

        30

        4

        2900

        3

        40FZB-50L

        40

        32

        8

        50

        5.5

        2900

        3

        50FZB-20L

        50

        40

        12

        20

        3

        2900

        3.5

        50FZB-30L

        50

        40

        12

        30

        4

        2900

        3.5

        50FZB-50L

        50

        40

        12

        50

        7.5

        2900

        3.5

        65FZB-25L

        65

        50

        25

        25

        5.5

        2900

        4

        65FZB-30L

        65

        50

        25

        30

        7.5

        2900

        4

        65FZB-50L

        65

        50

        25

        50

        11

        2900

        4

        80FZB-30L

        80

        65

        50

        30

        7.5

        2900

        4

        80FZB-50L

        80

        65

        50

        50

        15

        2900

        4

        100FZB-30L

        100

        80

        100

        30

        18.5

        2900

        4

        100FZB-40L

        100

        80

        100

        40

        22

        2900

        4

         

        産品實拍

         

        品質保障

        産品詢價

            <dt id="xlflsj_3ey09_zlwbie"></dt>